• 대한전기학회
Mobile QR Code QR CODE : The Transactions of the Korean Institute of Electrical Engineers
  • COPE
  • kcse
  • 한국과학기술단체총연합회
  • 한국학술지인용색인
  • Scopus
  • crossref
  • orcid

  1. (Dept. of Electrical, Electronics and Communication Engineering, Korea University of Technology and Education, Republic of Korea.)



Energy Harvesting Device, Circuit Reconfiguration Device, Voltage Compensation Device, PV System, Operation Algorithm

1. 서 론

최근, 전 세계적인 그린 뉴딜 및 RE3020 정책에 따라 배전선로에 연계된 신재생에너지 전원의 용량이 급격하게 증가하고 있다[1-5]. 하지만, 기존의 태양광 전원 시스템은 여러 개의 스트링(어레이)이 DC 부스에 병렬로 접속되어 하나의 인버터에 연결되는 방식으로 구성되어, 일부 모듈에 음영이 발생하는 경우에 해당 스트링 전압이 인버터의 동작전압 이하로 감소되어, 태양광 전원 전체 시스템의 운용 효율이 저하될 가능성이 있다[6,7]. 이러한 문제점을 해결하기 위하여, 각 태양광 모듈의 DC 전력을 AC로 변환하는 마이크로 인버터를 도입하고 있지만, 기존의 스트링 인버터에 비해 30% 정도 비용이 높아지는 문제점을 가지고 있다[8,9]. 또한, 태양광 스트링마다 DC-DC 전압 레귤레이터를 설치하는 방안이 제시되고 있지만, 설치비용과 전력 손실이 발생하는 문제점을 안고 있다[10].

따라서, 본 논문에서는 태양광 스트링에 발생한 음영에 의해 계통연계용 인버터가 탈락하는 현상을 방지하고 운용 효율을 향상시키는 태양광 모듈용 에너지 하베스팅 장치의 운용 알고리즘을 제시한다. 여기서, 태양광 스트링에 음영이 발생하여 스트링의 전압이 인버터의 최소 동작전압 이하로 감소하는 경우, 회로변경 장치는 정상상태의 태양광 모듈을 이용하여 새로운 스트링을 재구성하고, 다음에 전압보상 장치는 나머지 정상상태인 태양광 모듈에 배터리 모듈을 조합하여 또 다른 스트링을 재구성하여, 태양광 전원용 인버터가 탈락하는 것을 방지한다. 또한, 전력계통해석 프로그램인 PSCAD/EMTDC에 의하여 회로변경 장치부, 전압보상 장치부, 감시제어 장치부, 등으로 구성된 에너지 하베스팅 장치의 모델링을 수행하고, 이를 바탕으로 20[kW]급 에너지 하베스팅 장치를 구현한다. 상기에서 제시한 모델링과 에너지 하베스팅 장치를 바탕으로 운용특성을 평가한 결과, 기존의 방식의 경우 음영이 태양광 스트링의 5/12만큼 발생하면, 스트링 전압이 계통연계용 인버터의 최소 동작전압 이하인 280[V]으로 감소하여, 인버터가 탈락함을 알 수 있다.

한편, 태양광 모듈용 에너지 하베스팅 장치를 적용하는 경우, 음영이 스트링의 5/12 이상 발생하면 회로변경과 전압보상 장치를 통해 2개의 스트링으로 재구성하여, 인버터의 탈락을 방지시킬 수 있음을 알 수 있다. 즉, 태양광 스트링의 전압은 모델링과 시험장치에서 각각 320[V], 322[V]이고, 인버터의 출력은 모두 6[kW]으로 산정되어 태양광 전원의 출력을 개선시킬 수 있음을 알 수 있다. 따라서, 제안한 모델링과 시험장치를 바탕으로 음영 조건에 따른 에너지 하베스팅 장치의 운용특성을 종합적으로 평가한 결과, 시뮬레이션 및 시험 결과가 거의 일치하고, 태양광 전원의 효율을 상당한 폭으로 개선시킬 수 있으므로, 본 논문에서 제안한 태양광 모듈용 에너지 하베스팅 장치의 유효성을 확인할 수 있다.

2. 태양광 모듈용 에너지 하베스팅 장치의 구성

2.1 기존의 태양광 전원의 운용 특성

일반적으로, 태양광 전원은 모듈을 직, 병렬로 조합하여 전체 시스템을 구성하고, 여러 개의 스트링이 하나의 3상 인버터에 연결되어 운용되고 있다. 그러나, 일부 태양광 모듈에 문제가 발생할 경우, 해당 스트링의 전압 및 전류의 불균형으로 인하여, 전체 태양광 전원의 출력이 감소할 수 있다[8-10]. 또한, 태양광 모듈의 출력저하를 야기시키는 음영은 대표적으로 일시적인 음영과 설치 장소에 따른 음영으로 분류될 수 있다. 여기서, 일시적인 음영은 황사, 구름, 새의 배설물, 매연, 낙엽, 눈 등에 의해 간헐적으로 발생할 수 있고, 지역 또는 계절에 따라 상이하다. 또한, 설치장소에 따른 음영은 그림 1과 같이 건물 또는 안테나, 피뢰침, 지붕, 어레이 간격 등으로 인해 음영이 반복적으로 발생할 수 있는데, 이는 음영에 의해 발생하는 손실의 대부분을 차지한다.

그림 1. 음영이 발생한 태양광 모듈

Fig. 1. Partial shading in PV modules

../../Resources/kiee/KIEE.2025.74.9.1528/fig1.png

한편, 태양광 전원은 모듈을 직렬로 연결한 스트링들이 인버터에 연계되어 있어, 음영 및 낮은 일사량에 의해 태양광 스트링의 전압이 인버터의 동작전압 범위를 벗어나게 되면, 그림 2와 같이 인버터에서 탈락하는 현상이 발생할 수 있다. 따라서, 본 논문에서는 음영에 의한 태양광 전원용 인버터의 탈락을 방지하여, 운용 효율을 향상시킬 수 있는 태양광 모듈용 에너지 하베스팅 장치를 제안한다.

그림 2. 부분 음영에 따른 태양광 전원의 운용특성

Fig. 2. Operation characteristics in PV system according to partial shading

../../Resources/kiee/KIEE.2025.74.9.1528/fig2.png

2.2 태양광 모듈용 에너지 하베스팅 장치의 구성

태양광 모듈용 에너지 하베스팅 장치는 그림 3과 같이 회로변경 장치부, 전압보상 장치부, 감시제어 장치부 등으로 구성한다. 여기서, section A는 회로변경 장치부로서 음영으로 인해 계통연계용 인버터가 탈락하는 경우, 음영이 발생하지 않은 정상 모듈을 연결하여 인버터 최소 동작전압 범위 이내로 스트링을 재구성하는 장치로서, 절체 스위치(magnetic contactor, MC)와 측정 센서, 통신기기 등으로 구성한다. 또한, section B는 리튬이온배터리와 충전기, 제어장치 등으로 구성된 전압보상 장치부로, 상기에서 남은 정상 모듈과 배터리를 투입하여 인버터 최소 동작전압 이상이 되도록 스트링을 구성하는 장치이다. 한편, section C는 프로그래머블 로직 컨트롤러(programmable logic controller, PLC)와 전압, 전류 센서 등으로 구성된 감시제어 장치부로, 센서를 통해 각 태양광 스트링과 모듈의 전압, 전류를 모니터링하고, 배터리관리시스템(battery management system, BMS)를 통해 리튬이온배터리의 잔존용량 (state of charge, SOC)를 실시간으로 수집하여, 회로변경 장치부와 전압보상 장치부를 제어하는 기능을 수행한다.

그림 3. 태양광 모듈용 에너지 하베스팅 장치의 구성도

Fig. 3. Configuration of energy harvesting device for PV modules

../../Resources/kiee/KIEE.2025.74.9.1528/fig3.png

3. 태양광 모듈용 에너지 하베스팅 장치의 운용 알고리즘

3.1 태양광 모듈용 에너지 하베스팅 장치의 운용 방안

태양광 모듈용 에너지 하베스팅 장치는 예비 동작모드, 주 동작모드로 구성되는데, 그림 4와 같이 나타낼 수 있다. 여기서, 그림 4(a)는 태양광 스트링의 전압이 인버터의 동작범위 이내를 유지하여, 회로변경이나 전압보상을 하지 않는 예비(바이패스) 동작모드를 나타낸다. 즉, 태양광 모듈의 출력은 에너지 하베스팅 장치의 바이패스 회로를 통해 인버터 측으로 전달된다. 또한, 그림 4(b)는 음영으로 인해 태양광 스트링의 전압이 인버터 최소 동작전압을 벗어나는 경우, 회로변경 장치와 전압보상 장치를 이용하여 스트링의 전압을 보상시켜, 인버터의 탈락을 방지하는 주 동작모드를 나타낸다. 여기서, 회로변경 장치는 태양광 스트링의 전압이 인버터 최소 동작전압 이하로 감소하는 경우, 스트링에 속한 모듈의 전압을 측정하여 기준값 이하의 비정상 모듈은 MC를 통해 바이패스 회로로 연결하고, 기준값 이상의 정상 모듈을 직렬로 연결하여 인버터 최소 동작전압 이상인 정상 스트링으로 재구성한다. 또한, 전압보상 장치는 회로변경 장치를 실행한 후 나머지 정상 PV 모듈을 이용하여, 적정한 배터리 모듈을 투입하여 정상 스트링으로 재구성한다.

그림 4. 태양광 모듈용 에너지 하베스팅 장치의 운용모드

Fig. 4. Operation modes of energy harvesting device for PV modules

../../Resources/kiee/KIEE.2025.74.9.1528/fig4.png

3.2 태양광 모듈용 에너지 하베스팅 장치의 운용 알고리즘

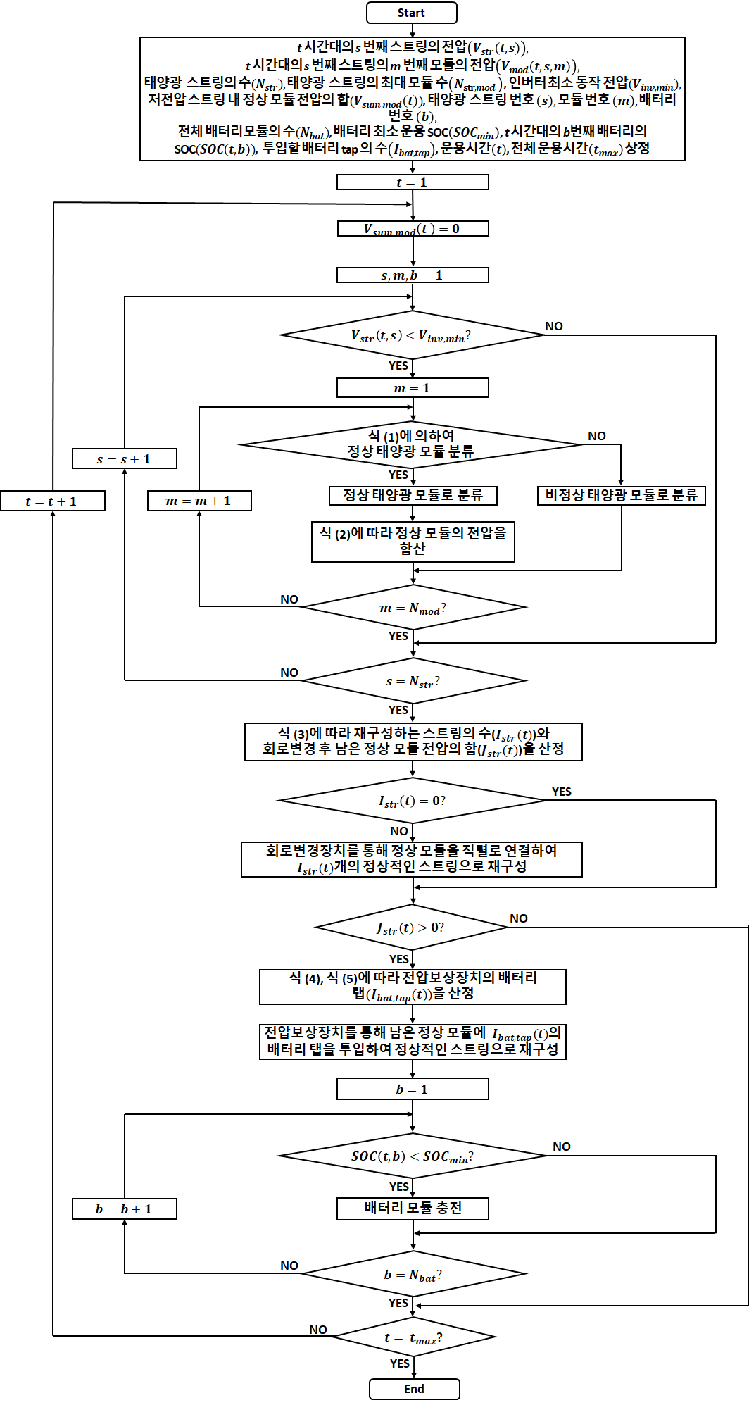
상기에서 제시한 운용 방안을 바탕으로, 태양광 모듈용 에너지 하베스팅 장치의 운용 알고리즘을 구체적으로 나타내면 다음과 같다.

[Step 1] 태양광 스트링의 수($N_{str}$)와 스트링의 최대 모듈 수($N_{str,\: \bmod }$), 인버터 최소 동작전압($V_{in v,\: \min }$) 등의 태양광 전원의 사양과 배터리 모듈의 정격전압($V_{bat}$), 개수($N_{bat}$), 최소 운용 SOC($SOC_{\min }$) 등의 에너지 하베스팅 장치의 사양을 상정한다. 또한, 태양광 스트링의 번호($s$), 모듈의 번호($m$), 배터리 모듈의 번호($b$), 등을 선정하고, 태양광 스트링의 전압($V_{str}(t,\: s)$)과 모듈의 전압($V_{\bmod }(t,\: s,\: m)$)를 산정한다.

[Step 2] 각 운용 시간대($t$)에 대하여, 정상적인 태양광 모듈의 전압의 합($V_{\sum ,\: \bmod }(t)$)을 0으로 초기화하고, $s$, $m$, $b$는 1로 설정한다.

[Step 3] 각 시간대에 대하여 $s$번째 태양광 스트링의 전압($V_{str}(t,\: s)$)이 인버터 최소 동작전압($V_{in v,\: \min }$)보다 작아서 해당 스트링이 탈락하는 경우에는 [Step 4]로 진행하고, 정상적이면 [Step 6]으로 이동한다.

[Step 4] 식 (1)에 따라 $s$번째 스트링에서 $m$번째 모듈의 전압($V_{\bmod }(t,\: s,\: m)$)이 인버터 최소 동작전압을 모듈의 개수로 나눈 값보다 크면 정상 모듈로 분류하고, 식 (2)에 따라 모든 스트링에 대하여 정상 모듈의 전압을 누적한다.

(1)
$V_{\bmod }(t,\: s,\: m)>\dfrac{V_{in v,\: \min }}{N_{str,\: \bmod }}$
(2)
$V_{\sum ,\: \bmod }(t)=\sum_{s=1}^{N_{str}}\sum_{m=1}^{N_{\bmod }}V_{\bmod }(t,\: s,\: m)$

여기서, $V_{\bmod }$: 태양광 모듈의 전압, $V_{in v,\: \min }$: 인버터 최소 동작전압, $N_{str,\: \bmod }$: 스트링의 최대 모듈 수, $t$: 운용시간, $s$: 태양광 스트링 번호, $m$: 태양광 모듈 번호, $V_{\sum ,\: \bmod }$: 음영이 발생된 저전압 스트링 내 정상 모듈 전압의 합

[Step 5] $m$의 값이 스트링의 최대 모듈 수($N_{str,\: \bmod }$)이면 [Step 6]으로 진행하고, 아니면 [Step 4]로 이동한다.

[Step 6] $s$의 값이 최대 스트링의 수($N_{str}$)이면 [Step 7]로 진행하고, 아니면 [Step 3]으로 이동한다.

[Step 7] 회로변경 장치에 의해 재구성하는 스트링의 수($I_{str}(t)$)는 식 (3)에 따라 $V_{\sum ,\: \bmod }(t)$을 $V_{in v,\: \min }$으로 나눈 값($P_{str}(t)$) 가운데, 정수부만을 고려하여 산정한다.

(3)
\begin{align*} P_{str}(t)=\dfrac{V_{\sum ,\: \bmod }(t)}{V_{in v,\: \min }}\\ \\ =I_{str}(t). J_{str}(t) \end{align*}

여기서, $I_{str}$: 회로변경 장치에 의해 재구성하는 스트링의 수, $J_{str}$: 회로변경한 후 남은 정상 모듈의 전압을 $V_{in v,\: \min }$로 나눈 값

[Step 8] 식 (3)에서 $I_{str}(t)$가 0이 아니면, 회로변경 장치를 실행한다. 즉, MC를 통해 정상 모듈을 직렬로 연결하여 $I_{str}(t)$개의 새로운 스트링으로 재구성한다.

[Step 9] 식 (3)에서 회로변경 장치를 실행한 후 남은 정상 모듈의 전압의 합($J_{str}(t)$)이 0이 아니면, [Step 10]으로 진행하고, 아닌 경우 [Step 13]으로 이동한다.

[Step 10] 인버터 최소 동작전압 이상의 스트링을 구성하기 위한 최소 보상전압($V_{comp,\: \min }(t)$)은 식 (4)에 따라 회로변경 장치를 실행한 후 남은 정상 모듈의 전압을 고려하여 산정한다. 또한, 전압보상 장치의 배터리 탭($I_{bat,\: tap}(t)$)은 식 (5)에 따라 최소 보상전압을 배터리 모듈의 정격전압($V_{bat}$)으로 나눈 값을 절상하여 산정한다.

그림 5. 태양광 모듈용 에너지 하베스팅 장치의 운용 알고리즘

Fig. 5. Operation algorithm of energy harvesting device for PV modules

../../Resources/kiee/KIEE.2025.74.9.1528/fig5.png
(4)
$V_{comp,\: \min}(t)=(1-J_{str}(t))·V_{in v,\: \min}$
(5)
$I_{bat,\: tap}(t)=\left . ⌈\dfrac{V_{comp,\: \min }(t)}{V_{bat}}\right .⌉$

여기서, $V_{comp,\: \min }$: 정상 스트링을 구성하기 위한 최소 보상전압, $I_{bat,\: tap}$: 전압보상 장치의 배터리 탭

[Step 11] 배터리 탭이 0이면 [Step 13]으로 이동하고, 아니면 회로변경 장치를 실행한 후 남은 정상 모듈과 배터리를 투입하여, 전압보상 장치에 의해 정상적인 스트링으로 재구성한다.

[Step 12] $t$시간대에 대하여 모든 배터리 모듈의 SOC를 측정하고, 최소 운용 SOC($SOC_{\min }$) 이하이면 개별적으로 충전한다.

[Step 13] $t$가 $t_{\max }$이면 알고리즘을 종료하고, 아니면 [Step 2]로 이동하여 해당 과정을 반복한다.

따라서, 상기의 알고리즘을 플로우차트로 나타내면 그림 5와 같다.

4. PSCAD/EMTDC를 이용한 20kW급 에너지 하베스팅 장치 모델링

4.1 태양광 스트링부

태양광 스트링부는 그림 6과 같이 태양광 모듈을 직·병렬로 연결한 4개의 스트링으로 구성되며, 태양광 모듈은 PSCAD/EMTDC 라이브러리를 바탕으로 다수의 태양전지 셀과 바이패스 다이오드를 이용하여 모델링한다.

그림 6. 태양광 스트링부의 모델링

Fig. 6. Modeling of PV string section

../../Resources/kiee/KIEE.2025.74.9.1528/fig6.png

4.2 계통연계용 인버터부

IGBT, DC 링크 커패시터, LCL filter 등으로 구성된 계통연계용 인버터는 그림 7과 같다. 여기서, IGBT는 PWM의 스위칭 신호를 바탕으로 태양광 스트링에서 생성된 DC 출력을 120°의 위상차를 갖는 3상 AC 출력으로 변환시킨다. 한편, 목표로 하는 유효전력과 무효전력을 제어하기 위한 인버터의 전류제어기는 그림 8과 같이 나타낼 수 있다. 여기서, 전류제어기의 제어 알고리즘은 식 (6)과 식 (7)과 같이 나타낼 수 있으며, 디커플링 회로에 의하여 유효전력과 무효전력을 독립적으로 제어할 수 있다.

그림 7. 계통연계용 인버터부의 모델링

Fig. 7. Modeling of grid-connected inverter section

../../Resources/kiee/KIEE.2025.74.9.1528/fig7.png

그림 8. 계통연계용 인버터부의 전류제어기 모델링

Fig. 8. Modeling of current controllers in grid-connected inverter section

../../Resources/kiee/KIEE.2025.74.9.1528/fig8.png
(6)
$V_{d}=(I_{ref-d}-I_{d})·(k_{p}+\dfrac{k_{i}}{s})-I_{q}·\omega L +V_{sq}$
(7)
$V_{q}=(I_{ref-q}-I_{q})·(k_{p}+\dfrac{k_{i}}{s})+I_{d}·\omega L$

여기서, $V_{d}$, $V_{q}$: 인버터 출력을 위한 d-q축 전압, $I_{ref-d}$, $I_{ref-q}$: 인버터 출력의 기준전류, $I_{d}$, $I_{q}$ : d-q 동기좌표계에 의한 계통전류, $V_{sq}$: 계통의 순시전압

4.3 회로변경 장치부

회로변경 장치부는 그림 9와 같이 전압 센서, by-pass 및 회로변경용 MC, 등으로 구성한다. 여기서, 전압 센서는 스트링과 모듈의 전압을 계측하고, by-pass용 MC는 감시제어 장치부의 제어신호에 따라 기준전압 이하인 비정상 모듈을 스트링으로부터 분리하며, 회로변경용 MC는 병렬로 연결된 스트링의 정상 모듈을 직렬로 연결하여 새로운 스트링을 재구성한다. 즉, 태양광 스트링에 음영이 발생하는 경우, 회로변경 장치부는 정상 모듈을 선택하여, 인버터의 최소 동작전압 이상으로 스트링을 재구성하여 인버터의 탈락을 방지시킨다.

그림 9. 회로변경 장치부의 모델링

Fig. 9. Modeling of circuit reconfiguration device section

../../Resources/kiee/KIEE.2025.74.9.1528/fig9.png

4.4 전압보상 장치부

전압보상 장치부는 그림 10과 같이, 다수의 배터리 모듈로 구성된 배터리 팩과 충전기 등으로 구성한다. 여기서, 상기의 회로변경 장치에 의하여 남은 정상적인 태양광 모듈을 바탕으로 새로운 스트링을 구성하기 위하여, 적정한 개수의 배터리 모듈을 멀티탭 방식으로 투입한다. 즉, 전압보상 장치부는 감시제어 장치부를 통해 산정된 적정 용량의 배터리 모듈의 탭을 투입하여, 인버터 최소 동작전압 이상이 되는 새로운 스트링으로 재구성한다. 또한, 전압보상 장치부의 충전기는 태양광 전원을 운용하지 않는 시간대에 배터리 팩을 충전시키는 역할을 수행한다.

그림 10. 전압보상 장치부의 모델링

Fig. 10. Modeling of voltage compensation device section

../../Resources/kiee/KIEE.2025.74.9.1528/fig10.png

4.5 전체 시스템

상기의 내용을 바탕으로, 20[kW]급 태양광 모듈용 에너지 하베스팅 장치의 전체 시스템을 나타내면 그림 11과 같다. 여기서, Part A는 태양광 스트링부, Part B는 계통연계용 인버터부, Part C는 회로변경 장치부, Part D는 전압보상 장치부이며, Part E는 감시제어 장치부로 태양광 스트링의 음영이 발생하는 경우, 회로변경 장치부와 전압보상 장치부를 동작시켜 태양광 전원의 운용 효율을 상승시킨다.

그림 11. 전체 시스템의 모델링

Fig. 11. Modeling of entire system

../../Resources/kiee/KIEE.2025.74.9.1528/fig11.png

5. 20kW급 태양광 모듈용 에너지 하베스팅 장치의 구현

5.1 태양광 스트링부

태양광 스트링부는 그림 12와 같이, 태양광 모듈 12개를 직렬로 연결한 5[kW]급의 스트링 4개로 구성한다. 본 논문에서 제안한 에너지 하베스팅 장치의 운용특성을 분석하기 위하여, 1,2번 스트링은 기존의 방식을 사용하고, 3,4번 스트링은 에너지 하베스팅 장치를 적용한다. 여기서, 각 태양광 모듈의 전기적 특성은 표 1과 같다.

그림 12. 태양광 스트링부의 구성

Fig. 12. Configuration of PV string section

../../Resources/kiee/KIEE.2025.74.9.1528/fig12.png

표 1 태양광 모듈의 사양

Table 1 Specification of PV module

항 목

내 역

정격 전력[W]

480

정격 전압[V]

40

정격 전류[A]

12

개방 전압[V]

50

개방 전류[A]

15

5.2 계통연계용 인버터부

IGBT, DC 링크 커패시터, LC filter 등으로 구성된 계통연계용 인버터는 그림 13과 같고, 상세 사양은 표 2와 같다.

그림 13. 20kW급 계통연계용 인버터부의 회로도

Fig. 13. Configuration of 20kW grid-connected inverter section

../../Resources/kiee/KIEE.2025.74.9.1528/fig13.png

표 2 20kW급 계통연계용 인버터의 사양

Table 2 Specification of 20kW grid-connected inverter

항 목

내 역

입력

운용전압 범위[V]

DC 300∼500

출력

정격 용량[kW]

20

정격 전압[V]

450

부하 역률[%]

0.95 이상

정격 효율[%]

0.96 이상

5.3 회로변경 장치부

회로변경 장치부는 그림 14와 같이, 전압 센서, by-pass용과 회로변경용 MC, 등으로 구성한다. 태양광 스트링에 음영이 발생하는 경우, 회로변경 장치부는 정상상태의 태양광 모듈을 분리시켜, 인버터의 최소 동작전압 이상으로 스트링을 재구성하여, 인버터의 탈락을 방지시킨다.

그림 14. 회로변경 장치부의 구성

Fig. 14. Configuration of circuit reconfiguration device section

../../Resources/kiee/KIEE.2025.74.9.1528/fig14.png

5.4 전압보상 장치부

전압보상 장치부는 상기 4.4절과 마찬가지로 그림 15와 같이, 배터리 팩과 충전기 등으로 구성한다.

그림 15. 전압보상 장치부의 구성도

Fig. 15. Configuration of voltage compensation device section

../../Resources/kiee/KIEE.2025.74.9.1528/fig15.png

5.5 감시제어 장치부

감시제어 장치부는 태양광 스트링에 설치된 센서를 통해, 태양광 모듈, 계통연계용 인버터의 전압, 일사량, 온도, 배터리 전압과 SOC 등의 운용 데이터를 실시간으로 수집하여, 3장에서 제시한 에너지 하베스팅 장치의 운용 알고리즘을 바탕으로 회로변경 장치와 전압보상 장치를 운용한다. 여기서, 감시제어 장치부는 Autobase S/W와 MS SQL DB를 사용하고, 메인 메뉴는 그림 16과 같다.

그림 16. 감시제어 장치부의 메인 메뉴

Fig. 16. Main menu of monitoring and control device section

../../Resources/kiee/KIEE.2025.74.9.1528/fig16.png

5.6 전체 시스템

태양광 모듈용 에너지 하베스팅 장치를 적용한 전체 태양광 전원을 나타내면 그림 17과 같다. 여기서, A는 태양광 스트링부, B는 계통연계용 인버터부, C는 회로변경 장치부, D는 전압보상 장치부, E는 감시제어 장치부를 나타낸다.

그림 17. 전체 태양광 모듈용 에너지 하베스팅 장치의 구성도

Fig. 17. Configuration of entire system

../../Resources/kiee/KIEE.2025.74.9.1528/fig17.png

6. 시뮬레이션 및 시험결과 분석

6.1 시뮬레이션 및 시험 조건

태양광 모듈용 에너지 하베스팅 장치의 운용특성을 평가하기 위한 시뮬레이션 및 시험 조건은 표 3과 같이 나타낼 수 있다. 여기서, 태양광 스트링의 정격용량은 5[kW], 정격전압은 480[V]이고, 계통연계용 인버터의 정격용량은 20[kW], 운용전압 범위는 300~500[VDC]로 상정하며, 전압보상 장치는 40[V], 1[kWh]의 배터리 모듈 4개를 사용한다. 또한, 에너지 하베스팅 장치의 운용 조건은 계통연계용 인버터의 최소 동작전압을 고려하여 표 4와 같이 상정하며, 기존 방식(Case I ~ Case III)과 제안한 방식(Case IV ~ Case VII)의 음영 발생 정도에 따라 분류한다. 예를 들어, Case III은 그림 18과 같이 태양광 스트링의 5/12만큼 음영이 발생한 시나리오로, 인버터의 최소 동작 전압을 벗어나 인버터가 탈락되는 경우를 나타낸다.

표 3 시뮬레이션 및 시험 조건

Table 3 Simulation and test conditions

항 목

내 역

태양광 스트링

정격용량[kW]

5

정격전압[V]

480

최대전류[A]

15

계통연계용

인버터

정격용량[kW]

20

운용전압 범위[VDC]

300∼500

정격전압[V]

450

전압보상 장치

배터리 모듈 전압[V]

40

배터리 팩 전압[V]

160

정격용량[kWh]

4

표 4 태양광 모듈용 에너지 하베스팅 장치의 운용 조건

Table 4 Operation conditions of energy harvesting device for PV modules

항 목

운용 조건

기존 방식

Case I

음영이 없음

Case II

4/12의 음영

Case III

5/12의 음영

제안한 방식

Case IV

음영이 없음

Case V

5/12의 음영

Case VI

6/12의 음영

그림 18. 태양광 스트링의 5/12만큼 음영이 발생한 조건

Fig. 18. Shading condition for 5/12 of PV string

../../Resources/kiee/KIEE.2025.74.9.1528/fig18.png

6.2 모델링에 의한 태양광 전원의 운용특성

6.2.1 기존 방식에 의한 운용특성

상기의 6.1절에서 제시한 시뮬레이션 조건을 바탕으로 태양광 전원에 음영이 발생하는 경우, 기존 방식에 의한 태양광 전원의 운용특성을 나타내면 그림 19와 같다. 여기서, 그림 19의 (a)는 음영에 따른 태양광 스트링(1번과 2번)의 전압을 나타내는데, 음영이 태양광 스트링의 4/12만큼 발생하면(Case II) 스트링의 전압이 480[V]에서 320[V]로 감소하고, 5/12(Case III) 이면 스트링의 전압은 280[V]로 감소하여, 계통연계용 인버터의 최소 동작전압(300[V]) 이하로 산정되어, 인버터가 탈락함을 알 수 있다. 또한, 그림 19의 (b)는 계통연계용 인버터의 출력을 나타내는데, 음영이 태양광 스트링(1번과 2번)의 4/12만큼 발생하면, 태양광 전원의 출력은 10[kW]에서 7[kW]로 감소하고, 음영이 5/12만큼 발생하는 경우 출력이 0[kW]로 감소하여, 계통연계용 인버터가 계통으로부터 탈락함을 알 수 있다. 따라서, 기존의 운용방식은 음영의 발생 정도에 따라 운용 효율이 크게 감소할 수 있음을 알 수 있다.

그림 19. 기존 방식에 의한 태양광 전원의 운용특성

Fig. 19. Operation characteristics of PV system with existing method

../../Resources/kiee/KIEE.2025.74.9.1528/fig19.png

6.2.2 제안한 에너지 하베스팅 장치의 운용특성

상기의 시뮬레이션 조건에 따라 태양광 전원에 음영이 발생하는 경우, 에너지 하베스팅 장치 모델링에 의한 태양광 스트링의 전압변동 특성을 나타내면 그림 20과 같다. 여기서, 그림 20(a)는 회로변경 장치에 의한 태양광 스트링의 전압을 나타내는데, 음영이 태양광 스트링의 5/12(Case V)만큼 발생하면 스트링 전압이 280[V]로 감소하므로 14개의 정상상태 태양광 모듈에서 8개를 이용하여 회로변경 장치에 의하여 새로운 스트링을 재구성하는 것을 나타낸다. 또한, 그림 20(b)는 전압보상 장치에 의한 태양광 스트링의 전압 특성이고, 나머지 6개의 정상상태 태양광 모듈과 배터리 모듈 2개로 다른 스트링을 재구성하여, 인버터가 탈락하는 것을 방지시킬 수 있음을 알 수 있다.

한편, 그림 21은 에너지 하베스팅 장치에 의한 계통연계용 인버터의 출력을 나타내는데, 음영이 태양광 스트링의 5/12(Case V)만큼 발생하면, 회로변경 장치와 전압보상 장치에 의해 출력이 6[kW]로 회복되어, 본 논문에서 제안한 에너지 하베스팅 장치에 의하여 태양광 전원의 운용 효율을 향상시킬 수 있음을 알 수 있다.

그림 20. 에너지 하베스팅 장치에 의한 태양광 스트링의 전압특성(음영 5/12)

Fig. 20. Voltage characteristics of PV strings with energy harvesting device(5/12 of shading)

../../Resources/kiee/KIEE.2025.74.9.1528/fig20.png

그림 21. 에너지 하베스팅 장치에 의한 계통연계용 인버터의 출력특성(음영 5/12)

Fig. 21. Output power characteristics of gird-connected inverter with energy harvesting device(5/12 of shading)

../../Resources/kiee/KIEE.2025.74.9.1528/fig21.png

또한, 음영이 태양광 스트링의 6/12만큼 발생한 경우, 에너지 하베스팅 장치의 모델링에 의한 태양광 스트링의 전압변동 특성을 나타내면 그림 22와 같다. 여기서, 그림 22의 (a)는 회로변경 장치에 의한 태양광 스트링의 전압이고, 음영이 태양광 스트링의 6/12(Case VI)만큼 발생하면 스트링 전압이 240[V]으로 감소하므로 12개의 정상상태 태양광 모듈에서 8개를 이용하여 회로변경 장치에 의하여 새로운 스트링으로 구성하는 것을 나타낸다. 또한, 그림 22의 (b)는 전압보상 장치에 의한 태양광 스트링의 전압 특성을 나타내는데, 나머지 4개의 정상상태 태양광 모듈과 배터리 모듈 4개로 또 다른 스트링을 재구성하여, 인버터가 탈락하는 것을 방지시킬 수 있음을 알 수 있다.

한편, 그림 23은 에너지 하베스팅 장치에 의한 계통연계용 인버터의 출력을 나타내는데, 음영이 태양광 스트링의 6/12(Case VI)만큼 발생하면, 회로변경 장치와 전압보상 장치에 의해 출력이 5[kW]로 회복되어, 본 논문에서 제안한 에너지 하베스팅 장치에 의하여 태양광 전원의 운용 효율을 향상시킬 수 있음을 알 수 있다.

그림 22. 에너지 하베스팅 장치에 의한 태양광 스트링의 전압특성(음영 6/12)

Fig. 22. Voltage characteristics of PV strings with energy harvesting device(6/12 of shading)

../../Resources/kiee/KIEE.2025.74.9.1528/fig22.png

그림 23. 에너지 하베스팅 장치에 의한 계통연계용 인버터의 출력특성(음영 6/12)

Fig. 23. Output power characteristics of gird-connected inverter with energy harvesting device(6/12 of shading)

../../Resources/kiee/KIEE.2025.74.9.1528/fig23.png

6.3 에너지 하베스팅 장치에 의한 태양광 전원의 운용특성

6.3.1 기존 방식에 의한 운용특성

6.1절에서 제시한 시험 조건을 바탕으로 태양광 전원에 음영이 발생하는 경우, 기존 방식에 의한 태양광 전원의 운용특성을 나타내면 그림 24와 같다. 여기서, 그림 24의 (a)는 음영에 따른 태양광 스트링의 전압을 나타내는데, 음영이 태양광 스트링의 4/12(Case II)만큼 발생하면 스트링 전압이 484[V]에서 318[V]로, 5/12(Case III)이면 277[V]로 감소하여, 계통연계용 인버터의 최소 동작전압(300[V]) 이하로 측정되어, 인버터가 탈락함을 알 수 있다. 또한, 그림 24의 (b)는 계통연계용 인버터의 출력을 나타내는데, 음영이 태양광 스트링의 4/12만큼 발생하면, 태양광 전원의 출력은 10[kW]에서 7[kW]로, 음영이 5/12이면 출력이 0[kW]으로 감소하여, 계통연계용 인버터가 탈락함을 알 수 있다. 따라서, 기존의 운용방식은 음영의 발생 정도에 따라 인버터가 정지하여, 태양광 전원의 운용 효율이 크게 감소할 가능성이 있음을 알 수 있다.

그림 24. 기존 방식에 의한 태양광 전원의 운용특성

Fig. 24. Operation characteristics of PV system with existing method

../../Resources/kiee/KIEE.2025.74.9.1528/fig24.png

6.3.2 제안한 에너지 하베스팅 장치의 운용특성

상기의 시험 조건에 따라 태양광 전원에 음영이 발생하는 경우, 에너지 하베스팅 장치에 의한 태양광 스트링의 전압변동 특성은 그림 25와 같다. 여기서, 그림 25의 (a)는 태양광 스트링의 전압변동 특성을 나타내는데, 음영이 태양광 스트링의 5/12(Case V)만큼 발생하면 스트링 전압이 277[V]로 감소하므로 14개의 정상상태 태양광 모듈에서 8개를 이용하여 회로변경 장치에 의하여 새로운 스트링으로 구성하는 것을 나타낸다. 또한, 그림 25의 (b)는 전압보상 장치에 의한 태양광 스트링의 전압 특성을 나타내는데, 나머지 6개의 정상상태 태양광 모듈과 배터리 모듈 2개로 또 다른 스트링을 재구성하여, 인버터가 탈락하는 것을 방지시킬 수 있음을 알 수 있다.

그림 25. 에너지 하베스팅 장치에 의한 태양광 스트링의 전압특성(음영 5/12)

Fig. 25. Voltage characteristics of PV strings with energy harvesting device(5/12 of shading)

../../Resources/kiee/KIEE.2025.74.9.1528/fig25.png

한편, 그림 26은 에너지 하베스팅 장치에 의한 계통연계용 인버터의 출력을 나타내는데, 음영이 태양광 스트링의 5/12(Case V)만큼 발생하면, 회로변경 장치와 전압보상 장치에 의해 출력이 6[kW]으로 회복되어, 본 논문에서 제안한 에너지 하베스팅 장치에 의하여 태양광 전원의 운용 효율을 향상시킬 수 있음을 알 수 있다.

그림 26. 에너지 하베스팅 장치에 의한 계통연계용 인버터의 출력특성(음영 5/12)

Fig. 26. Output power characteristics of gird-connected inverter with energy harvesting device(5/12 of shading)

../../Resources/kiee/KIEE.2025.74.9.1528/fig26.png

또한, 음영이 태양광 스트링의 6/12만큼 발생한 경우, 에너지 하베스팅 장치에 의한 태양광 스트링의 전압변동 특성을 나타내면 그림 27과 같다. 여기서, 그림 27의 (a)는 회로변경 장치에 의한 태양광 스트링의 전압이고, 음영이 태양광 스트링의 6/12(Case VI)만큼 발생하면 스트링 전압이 236[V]으로 감소하므로 12개의 정상상태 태양광 모듈에서 8개를 이용하여 회로변경 장치에 의하여 새로운 스트링으로 구성하는 것을 나타낸다. 또한, 그림 27의 (b)는 전압보상 장치에 의한 태양광 스트링의 전압변동 특성을 나타내는데, 나머지 4개의 정상상태 태양광 모듈과 배터리 모듈 4개로 또 다른 스트링을 재구성하여, 인버터가 탈락하는 것을 방지시킬 수 있음을 알 수 있다.

한편, 그림 28은 에너지 하베스팅 장치에 의한 계통연계용 인버터의 출력을 나타내는데, 음영이 태양광 스트링의 6/12(Case VI)만큼 발생하면, 회로변경 장치와 전압보상 장치에 의해 출력이 5[kW]로 회복되어, 본 논문에서 제안한 에너지 하베스팅 장치에 의하여 태양광 전원의 운용 효율을 향상시킬 수 있음을 알 수 있다.

그림 27. 에너지 하베스팅 장치에 의한 태양광 스트링의 전압특성(음영 6/12)

Fig. 27. Voltage characteristics of PV strings with energy harvesting device(6/12 of shading)

../../Resources/kiee/KIEE.2025.74.9.1528/fig27-1.png

../../Resources/kiee/KIEE.2025.74.9.1528/fig27-2.png

그림 28. 에너지 하베스팅 장치에 의한 계통연계용 인버터의 출력특성(음영 6/12)

Fig. 28. Output power characteristics of gird-connected inverter with energy harvesting device(6/12 of shading)

../../Resources/kiee/KIEE.2025.74.9.1528/fig28.png

6.4 종합분석

상기에서 제안한 모델링과 시험장치를 바탕으로, 기존의 방식과 제안한 방식에 따른 태양광 전원의 전압 및 출력 변동특성을 종합하면, 표 5표 6과 같이 나타낼 수 있다. 먼저, 정상상태 시 태양광 스트링의 전압은 모델링과 시험장치에서 각각 480[V], 484[V]이고, 계통연계용 인버터의 출력은 모두 10[kW]으로 산정된다. 또한, 음영이 스트링의 4/12만큼 발생하면, 스트링의 전압은 각각 320[V], 318[V]이고, 인버터의 출력은 모두 7[kW]로 감소하며, 음영이 5/12 이상이면 스트링 전압이 계통연계용 인버터의 최소 동작전압 이하로 감소하여 인버터가 탈락함을 알 수 있다.

한편, 태양광 모듈용 에너지 하베스팅 장치를 적용하는 경우, 음영이 스트링의 5/12 이상 발생하면 회로변경과 전압보상 장치를 통해 2개의 스트링으로 재구성하여 인버터의 탈락을 방지시킬 수 있음을 알 수 있다. 즉, 태양광 스트링의 전압은 모델링과 시험장치에서 각각 320[V], 322[V]이고, 인버터의 출력은 모두 6[kW]으로 산정되어 태양광 전원의 출력을 개선시킬 수 있음을 알 수 있다. 따라서, 제안한 모델링과 시험장치를 바탕으로 음영 조건에 따른 에너지 하베스팅 장치의 운용특성을 종합적으로 평가한 결과, 시뮬레이션 및 시험 결과가 거의 일치하고, 태양광 전원의 효율을 개선시킬 수 있으므로, 본 논문에서 제안한 태양광 모듈용 에너지 하베스팅 장치의 유효성을 확인할 수 있다.

표 5 모델링과 시험장치에 의한 태양광 스트링의 전압변동 특성

Table 5 Voltage variation characteristics of PV string by modeling and test device

음영 조건

태양광 스트링의 전압 [V]

기존의 방식

제안한 방식

모델링

시험장치

모델링

시험장치

0

480

484

480

484

4/12

320

318

320

318

5/12

0

0

320

322

6/12

0

0

320

325

7/12

0

0

320

328

표 6 모델링과 시험장치에 의한 계통연계용 인버터의 출력 특성

Table 6 Output power in grid-connected inverter by modeling and test device

음영 조건

계통연계용 인버터의 출력 [kW]

기존의 방식

제안한 방식

모델링

시험장치

모델링

시험장치

0

10

10

10

10

4/12

7

7

7

7

5/12

0

0

6

6

6/12

0

0

5

5

7/12

0

0

3

3

7. 결 론

본 논문에서는 태양광 스트링에 발생한 음영에 의해 계통연계용 인버터가 탈락하는 현상을 방지하고 운용 효율을 향상시키는 태양광 모듈용 에너지 하베스팅 장치의 운용 알고리즘을 제시하고, 이를 바탕으로 수행한 모델링과 시험장치를 통해 음영 조건에 따른 에너지 하베스팅 장치의 운용특성을 평가한다. 이에 대한 주요 연구결과를 요약하면 다음과 같다.

(1) 모델링과 시험장치를 바탕으로 태양광 모듈용 에너지 하베스팅 장치의 운용특성을 평가한 결과, 기존 방식의 경우 음영이 태양광 스트링의 5/12만큼 발생하면, 스트링의 전압이 계통연계용 인버터의 최소 동작전압 이하인 280[V] 정도로 감소하여, 인버터가 탈락함에 따라 태양광 전원의 운용 효율이 크게 감소할 수 있음을 알 수 있다.

(2) 모델링과 시험장치를 바탕으로 태양광 모듈용 에너지 하베스팅 장치의 운용특성을 평가한 결과, 음영이 태양광 스트링의 5/12만큼 발생하는 경우, 먼저 회로변경 장치에 의하여 14개의 정상상태 태양광 모듈에서 8개를 이용하여 새로운 스트링으로 구성하고, 전압보상 장치에 의하여 나머지 6개의 정상상태 태양광 모듈을 2개의 배터리 모듈로 보상하여, 인버터가 탈락하는 것을 방지시킬 수 있음을 알 수 있다.

(3) 모델링과 시험장치를 바탕으로 태양광 모듈용 에너지 하베스팅 장치의 운용특성을 평가한 결과, 음영이 태양광 스트링의 6/12만큼 발생하는 경우, 스트링 전압이 240[V] 정도로 감소하여 계통연계용 인버터가 탈락하지만, 회로변경 장치에 의하여 12개의 정상상태 태양광 모듈에서 8개를 이용하여 새로운 스트링으로 구성하고, 전압보상 장치에 의하여 나머지 4개의 정상상태 태양광 모듈을 4개의 배터리 모듈로 보상하여, 인버터가 탈락하는 것을 방지시킬 수 있음을 알 수 있다.

(4) 제안한 모델링과 시험장치를 바탕으로 음영 조건에 따른 에너지 하베스팅 장치의 운용특성을 종합적으로 평가한 결과, 시뮬레이션 및 시험 결과가 거의 일치하고, 태양광 전원의 효율을 상당한 폭으로 개선시킬 수 있으므로, 본 논문에서 제안한 태양광 모듈용 에너지 하베스팅 장치의 유효성을 확인할 수 있다.

(5) 향후, 본 연구에서 제안한 소규모 에너지 하베스팅 장치를 실 규모 태양광 전원에 적용하기 위하여, 운용 알고리즘 및 하드웨어 장치의 성능을 개선하고자 한다.

감사의 글

This research was supported by Korea Institute of Energy Technology Evaluation and Planning(KETEP) grant funded by the Korea Government(MOTIE)(20224000000160, DC Grid Energy Innovation Research Center) and this research was supported the Korea Institute of Energy Technology Evaluation and Planning(KETEP) grant funded by the Korea government(MOTIE) (RS-2024-00421994, Development of performance verification techniques and safety evaluation system for LiB-UPS System unit).

References

1 
H. Lee, “Will the use of renewable energy in the enterprise expand : 185 companies worldwide including Google GM Apple Government, October Green Support for joining RE100, including the introduction of a new system,” Journal of Electrical World Monthly Magazine, pp. 25-28, 2019.URL
2 
H. T Kim, S. S Jhang, “Key Technologies for Stabilization of Power System for Successful Achievement of 3020 Renewable Energy Policy,” The Transactions of the Korean Institute of Electrical Engineers vol. 67, no. 2, pp. 149-157, 2018. DOI:10.5370/KIEE.2018.67.2.149DOI
3 
S. J Ku, S. H Yoon, “Willingness to pay for renewable energy investment in Korea: A choice experiment study,” Renewable and Sustainable Energy Reviews, vol. 14, no. 8, pp. 2196-2201, 2010. DOI:10.1016/j.rser.2010.03.013DOI
4 
S. J Ku, S. H Yoon, “The Electrical Characteristics of The Modules According to The Environment of The Floating Photovoltaic System,” J. Korean Inst. Electr. Electron. Mater. Eng, vol. 31, no.5, pp. 283-289, 2018. DOI:10.4313/JKEM.2018.31.5.283DOI
5 
Korea Energy Information Communication Center, Global energy policy trends, 2021. https://www.etrans.or.kr/policy/01.phpURL
6 
B. M. Kim, H. D. Lee, D. H Tae, D. S. Rho, “A Study on Output Enhancement Method of PV Array Using Electrical Circuit Reconfiguration Algorithm,” Journal of Korea Academia-Industrial cooperation Society 21, no. 8, pp. 9-17, 2020. DOI:10.5762/KAIS.2020.21.8.9DOI
7 
Sara Gallardo-Saavedra, Björn Karlsson, “Simulation, validation and analysis of shading effects on a PV system,” Solar Energy, vol. 170, pp. 828-839, 2018. DOI:10.1016/j.solener.2018.06.035DOI
8 
Y. H. Yoon, “A Study on the Technical Standard of Micro-Inverter for Domestic Photovoltaic Power Generation,” The Institute of Internet, Broadcasting and Communication, vol. 19, issue 2, pp. 175-180, 2019. DOI:10.7236/JIIBC.2019.19.2.175DOI
9 
Fabio Famoso, Rosario Lanzafame, Simone Maenza, Pier Francesco Scandura, “Performance Comparison between Micro-inverter and String-inverter Photovoltaic Systems,” Energy Procedia, vol. 81, pp. 526-539, 2015. DOI:10.1016/j.egypro.2015.12.126DOI
10 
D. H. Tae, J. B. Park, M. Y. Kim, S. S. Choi, C. H. Kim, D. S. Rho, “A Study on the Efficiency Improvement Method of Photovoltaic System Using DC-DC Voltage Regulator,” Journal of Korea Academia-Industrial cooperation Society 21, vol. 17, no. 7, pp. 704-712, July 31, 2016. DOI:10.5762/KAIS.2016.17.7.704DOI
11 
W. J. Lee, H. S. Jo, H. J. Lee, H. J. Cha, “Seamless Transfer Operation Between Grid-connected and Stand-Alone Mode in the Three-phase Inverter,” Journal of The Korean Institute of Electrical Engineers, vol. 62, no. 2, pp. 201-207, 2013. DOI:10.5370/kiee.2013.62.2.201DOI
12 
J. H, Kim, G. S. Kim, K. B. Lee, “A Sensorless MPPT Control Using an Adaptive Neuro-Fuzzy Logic for PV Battery Chargers,” The Korean Institute of Power Electronics, vol. 35, no. 2, pp. 43-52, 2015. DOI:10.6113/TKPE.2013.18.4.349DOI
13 
K. I. Jeong, J. M. Kwon, “Parallel operating technique for the stand alone PV PCS,” The Transaction of The Korean Solar Energy Society vol. 35, no. 6, pp. 9-15, 2015. DOI:10.7836/kses.2015.35.6.009DOI

저자소개

전진택(Jin-Taek Jeon)
../../Resources/kiee/KIEE.2025.74.9.1528/au1.png

He received M.S. degree in Electrical Engineering from Korea University of Technology and Education in 2012. He is currently in Ph.D. program at Korea University of Technology and Education. His research interests include micro-grid, renewable energy sources and energy storage system.

최성문(Sung-Moon Choi)
../../Resources/kiee/KIEE.2025.74.9.1528/au2.png

He received M.S. degree in Electrical Engineering from Korea University of Technology and Education in 2022. He is currently in Ph.D. program at Korea University of Technology and Education. His research interests include distribution systems, power quality, protection coordination, renewable energy resources, and micro-grid.

유현상(Hyun-Sang You)
../../Resources/kiee/KIEE.2025.74.9.1528/au3.png

He received M.S. degree in Electrical Engineering from Korea University of Technology and Education in 2024. He is currently in Ph.D. program at Korea University of Technology and Education. He is interested in energy storage system, renewable energy sources and coordination of protection devices.

노성은(Seong-Eun Rho)
../../Resources/kiee/KIEE.2025.74.9.1528/au4.png

She received her B.S degree in Information Communications Engineering from Hankuk University of Foreign Studies in 2022. She is currently pursuing the M.S degree in Electrical Engineering from Korea University of Technology and Education. She is interested in energy storage system, power and distribution system, and micro-grid.

이중선(Joong-Seon Lee)
../../Resources/kiee/KIEE.2025.74.9.1528/au5.png

He received B.S. degree in Electrical Engineering from Korea University of Technology and Education in 2024. He is currently in M.S. program at Korea University of Technology and Education. He is interested in distribution system, renewable energy sources and energy storage system.

노대석(Dae-Seok Rho)
../../Resources/kiee/KIEE.2025.74.9.1528/au6.png

He received the B.S. degree and M.S. degree in Electrical Engineering from Korea University in 1985 and 1987, respectively. He earned a Ph.D. degree in Electrical Engineering from Hokkaido University, Sapporo, Japan in 1997. He has been working as a professor at Korea University of Technology and Education since 1999. His research interests include operation of power distribution systems, dispersed storage and generation systems and power quality.