김영현
                     (Younghyun Kim)
                     1iD
                     박명혜
                     (Myung-Hye Park)
                     1iD
                     은창수
                     (Chang-Soo Eun)
                     †iD
               
                  - 
                           
                        (Lab. of Digital Solution, KEPCO Research Institute, Republic of Korea. E-mail : younghyun.kim@kepco.co.kr,
                        myunghye.park@kepco.co.kr)
                        
 
            
            
            Copyright © The Korea Institute for Structural Maintenance and Inspection
            
            
            
            
            
               
                  
Key words
               
                AMI,  Wireless Communication,  Licensed-band,  FMT,  TDMA,  e-WSN,  Field Test
             
            
          
         
            
                  1. 서 론       	
                전 지구적 과제인 기후 변화 대응과 탄소중립 실현을 위해 에너지 패러다임의 전환이 가속화되고 있다. 이러한 배경에서 지능형 전력망의 핵심 인프라인
                  AMI(Advanced Metering Infrastructure)는 에너지 효율을 극대화하고 지속 가능한 전력 시스템을 구축하기 위한 필수 기술로
                  부상하고 있다. 실시간 전력 소비 데이터의 양방향 통신을 기반으로 하는 AMI는 수용가와 전력회사 간의 투명한 정보 교환을 가능하게 하며, 이를 통해
                  수요 반응 및 에너지 관리 시스템과 같은 고부가가치 서비스를 제공하는 핵심 기반이 된다[1].
               
               안정적인 AMI 서비스의 구현은 고신뢰성의 통신 인프라 구축을 전제로 한다. AMI 통신망은 대규모 수용가를 포괄하는 확장성, 사이버 공격으로부터
                  데이터를 보호하기 위한 강력한 보안성, 그리고 경제적인 구축 및 운영을 위한 비용 효율성을 동시에 만족해야 하는 다차원적인 요구사항을 가진다. 다양한
                  통신 방식 중 무선 기술은 구축의 용이성과 비용 절감 측면에서 유선 방식에 비해 높은 경쟁력을 가지며, 이는 크게 상용 이동통신망을 임차하는 방식과
                  독립적인 자가망을 구축하는 방식으로 구분되며 사업화가 추진중에 있다.
               
               최근 발생한 AMI용 LTE망의 보안 사고는 상용망 사용에 따른 잠재적 취약점을 드러냈으며, 이는 국가 핵심 기반 시설인 전력망의 보안 강화 필요성을
                  부각시켰다[2]. 이에 따라 '지능형전력망의 구축 및 이용촉진에 관한 법률'의 중요성이 다시금 회자되고 있으며, 특히 공용망 사용을 최소화하고 자가망 구축을 통해
                  통신망의 독립성과 안정성 확보가 중요한 정책적 과제로 대두되고 있다[3].
               
               본 논문은 이러한 배경 하에, AMI 통신망이 요구하는 고신뢰성과 경제성을 동시에 충족시키기 위한 대안으로 면허대역(Licensed Band) 기반의
                  중고속 무선통신 기술을 제안한다. 제안하는 기술은 FMT(Filter Multi-Tone, 필터 다중톤) 변조 방식을 e-WSN(Wireless Sensor
                  Network for Energy System)에 적용하여, 주파수 간섭이 적은 면허대역의 장점을 극대화하면서도 전파법 규제를 준수하도록 설계하였다.
                  본 연구에서는 제안 기술의 물리계층 및 네트워크계층 설계를 상세히 기술하고, 면허대역 기반의 FMT 기술의 기술적 실현가능성을 검증함과 동시에 실제
                  AMI 환경에서의 통신성능을 입증함으로서 향후 사업화 추진을 위한 기술적 기반을 마련하고자 한다.
               
             
            
                  2. AMI 서비스 제공을 위한 물리계층 설계	
               본 장에서는 안정적이고 효율적인 AMI 서비스 구현을 위한 통신망의 기술적 요구사항을 분석하고, 이를 만족시키기 위해 제안하는 면허대역 기반 FMT
                  무선통신 시스템의 물리계층 설계 방안을 상세히 기술한다.
               
               
                     2.1 AMI 통신망 요구사항 분석
                  AMI 시스템의 통신망은 다수의 전력량계로부터 수집된 데이터를 데이터집중장치(Data Concentrator Unit, DCU)를 거쳐 원격 서버로
                     전송하는 계층적 구조를 가진다. 이 구조는 크게 NAN(Neighborhood Area Network, 지역망)과 백홀망(Backhaul Network)으로
                     구분할 수 있다. NAN은 다수의 전력량계와 DCU 간의 통신을 담당하며, 백홀망은 DCU와 중앙 서버를 연결하는 역할을 수행한다. 이러한 구조에서
                     통신 기술의 선택은 전체 시스템의 성능과 경제성을 좌우하는 핵심 요소이다. DOE(Department of Energy, 미국 에너지부)에서 제시하는
                     AMI 통신망의 핵심 요구사항은 높은 데이터 전송 성공률, 저지연, 그리고 대규모 단말 수용 능력과 강력한 보안성이다[4].
                  
                  현재 NAN 구간에는 주로 PLC(Power Line Communication), Wi-SUN, Zigbee와 같은 저전력, 근거리 통신 기술이 활용되고
                     있다. 그러나 이들 기술은 다음과 같은 명확한 한계를 가진다.
                  
                  
                        
                        
표 1 AMI 통신망 요구사항
                     
                     
                        
Table 1 AMI Communication Network Requirements
                     
                     
                           
                              
                                 | 대상 | Bandwidth | Latency | Reliability | Security | 
                           
                                 | 요구사항 | 10 ~ 100kbps/node, 500kbps for backhaul | 100㎳∼2sec | 99∼99.999% | High | 
                        
                     
                   
                  • PLC : 전력선을 매체로 사용하므로 추가적인 통신선로 포설이 필요 없다는 장점이 있으나, 변압기를 통과할 때 신호 감쇠가 심해 통신 영역이 변압기
                     단위로 제한된다. 또한, 전력선의 노이즈 환경에 따라 통신 품질이 저하되는 불안정성을 내포한다.
                  
                  • 저전력 무선 기술 (Wi-SUN, Zigbee 등) : 비면허대역(ISM/USN Band)을 사용하여 주파수 간섭에 취약하며, 출력(e.g.,
                     100mW) 제한으로 인해 통신 커버리지가 수백 미터 이내로 제한적이다.
                  
                  이러한 기술적 한계는 DCU의 설치 밀도를 높여야 하는 문제로 귀결되며, 이는 백홀망 구축 및 운영 비용의 급격한 증가를 초래한다. 따라서 수 km에
                     달하는 넓은 커버리지를 확보하여 DCU의 수를 줄이면서도, 다수의 NAN으로부터 수집되는 데이터를 안정적으로 처리할 수 있는 중계(Middle-Mile)
                     또는 집선(Aggregation) 역할의 통신 기술에 대한 필요성이 대두된다. 이 중계 통신망은 백홀망의 요구사항에 준하는 최소 500kbps 이상의
                     데이터 전송 속도를 보장해야 하며, 운영 비용 절감과 보안성 강화를 위해 자가망 형태로 구축할 수 있어야 한다.
                  
                
               
                     2.2 물리계층 설계 : 면허대역 기반 FMT
                  본 절에서는 앞서 도출된 문제점을 해결하기 위해, NAN과 백홀망을 효율적으로 연계하고 구축 및 운영 비용을 최소화할 수 있는 자가망 솔루션으로 면허대역
                     기반의 FMT 무선통신 기술을 제안한다.
                  
                  
                        2.2.1 면허대역 활용 및 FMT 방식 채택의 당위성
                     국내 전기통신사업법 및 전파법에 따르면, 380㎒대역(380.1125 ∼ 380.9875㎒)은 공공안전 및 국가기반시설 보호를 위한 면허대역으로 지정되어
                        있다. 한국전력공사는 전력계통 운영의 핵심 통신망 구축을 위해 해당 대역내 55개 채널(채널당 25㎑)에 대해 활용이 가능하다. 이 면허대역은 일반
                        상용 통신사업자의 접근이 제한되어 주파수 간섭으로부터 자유롭고, 국가기반시설의 중요도에 걸맞는 안정적인 채널 환경을 제공하여 고신뢰 통신에 적합하다.
                        제안 기술은 이 대역에서 e-WSN 기술을 기반으로 동작하도록 설계되었다[5].
                     
                     AMI 백홀망이 요구하는 500kbps 이상의 전송 속도를 충족시키기 위해서는 단일 반송파(Single-Carrier) 방식이 아닌 다중 반송파(Multi-Carrier)
                        기술의 도입이 필수적이다. 대표적인 다중 반송파 기술인 OFDM(Orthogonal Frequency Division Multiplexing)은 높은
                        주파수 효율을 가지지만, 부반송파들의 스펙트럼이 중첩되어 대역 외 발사가 크다는 단점이 있다. 이는 표 2에서와 같이 전파법에서 정의하고 있는 불요발사기준을 준수하기 어렵게 만든다.
                     
                     
                           
                           
표 2 불요발사 기준
                        
                        
                           
Table 2 Unnecessary Emission Criteria
                        
                        
                              
                                 
                                    | 지정주파수로부터 이격 주파수 | 불요발사 | 분해대역폭 | 
                              
                                    | 12.5 ∼ 50 ㎑ | 116log10(Fd/6.1) ㏈, 50+10log10(P) ㏈ 또는 70 ㏈ 중 작은 값 | 300 ㎐ | 
                              
                                    | 50 ㎑ 초과 | 43+10log10(P) ㏈ | 30 ㎑ | 
                           
                        
                      
                     이러한 문제를 해결하기 위해 본 논문에서는 FMT 방식을 채택하였다. FMT는 각 부반송파에 독립적인 송신 필터를 적용하여 신호를 생성하는 방식으로,
                        다음 수식 (1)과 같이 표현된다.
                     
                     
                     여기서 A(i)(k)은 i번째 심볼의 k번째 부반송파 데이터, h(n)은 송신 필터, M은 심볼 길이, kM는 k번째 부반송파의 주파수이다.
                     FMT는 필터를 통해 각 부반송파의 스펙트럼을 정밀하게 제어하므로 인접 채널 간 간섭을 효과적으로 억제할 수 있다. 이를 통해 다수의 채널을 묶어
                        사용하더라도 각 채널이 독립적으로 전파법 규정을 만족시킬 수 있어, 스펙트럼 효율과 규제 준수를 동시에 달성하는 최적의 솔루션이다.
                     
                   
                  
                        2.2.2 다중 채널 설계 및 성능
                     380MHz 대역은 채널당 25kHz의 대역폭을 가지며, 본 논문에서는 CA(Channel Aggregation) 방식을 토대로 최대 6개의 연속
                        채널을 묶어 사용하는 것을 목표로 물리계층을 설계하였다. 이 경우 총 대역폭은 150㎑(25㎑ × 6)가 된다. 각 채널의 스펙트럼 형성을 위해 롤오프
                        계수(Roll-off factor) α=0.25인 Raised Cosine 필터를 적용하였으며, 이에 따라 실제 유효 데이터 전송에 사용되는 대역폭은
                        채널당 약 20㎑, 총 120㎑가 된다.
                     
                     QAM(Quadrature Amplitude Modulation) 변조 방식을 적용했을 때, 단일 채널에서는 최대 114kbps의 전송 속도를 얻을
                        수 있다. 이를 6개 채널로 확장할 경우, 이론적으로 최대 684kbps (114kbps × 6)의 전송 속도 구현이 가능하며, 이는 AMI 백홀
                        연계망의 요구사항인 500kbps를 충분히 상회하는 성능이다. 또한, 안정적인 양방향 통신을 보장하기 위해 FDD(Frequency Division
                        Duplex, 주파수 분할 이중화) 기반의 Full Duplex 방식을 채택하였다. 제안하는 물리계층의 핵심 파라미터는 표 3과 같이 요약할 수 있다.
                     
                     
                           
                           
표 3 FMT 물리계층 규격
                        
                        
                           
Table 3 FMT Physical Layer Standard
                        
                        
                              
                                 
                                    |  | 주파수 | 대역폭(kHz) | 변조방식 | 출력 | 심볼률 | 전송률(kbps) | 
                              
                                    | 규격 | 380㎒ | 25, 50, 75, 100, 125, 150 | QAM (w FMT) | 0.5W | 20 /carrier | 10kbps ~ 684 | 
                           
                        
                      
                   
                
             
            
                  3. AMI 서비스 제공을 위한 네트워크계층 설계	
               물리계층에서 정의된 무선 인터페이스(Air Interface)를 통해 다수의 단말이 효율적으로 통신하기 위해서는, 한정된 무선 자원을 충돌 없이 공유하고
                  할당하는 매체 접근 제어 및 네트워크 계층의 설계가 필수적이다. 본 장에서는 제안하는 시스템의 네트워크 계층 구조와 동적 자원 할당 방식을 상세히
                  기술한다.
               
               
                     3.1 네트워크계층 설계 : 자원제어기반 TDMA
                  본 시스템은 면허대역의 안정적인 채널 특성을 활용하여, 중앙 집중형(Centralized) 제어 방식을 채택하였다. 이는 하나의 Master가 전체
                     무선 자원의 할당을 전담하고, 다수의 Slave는 할당된 자원을 통해 통신하는 구조이다. 이러한 중앙 제어 방식은 단말 간의 충돌을 원천적으로 방지하여
                     통신 신뢰성을 극대화하고, 시스템 전체의 자원 효율성을 체계적으로 관리할 수 있는 장점을 가진다.
                  
                  자원 분할 방식으로는 TDMA(Time Division Multiple Access, 시분할 다중 접속)를 기반으로 하는 계층적 프레임 구조로 설계하였다.
                     이 구조는 AMI 서비스가 요구하는 저지연 요구사항과 주기적인 데이터 수집 특성을 모두 고려하여 설계되었으며, 그 구성은 다음과 같다.
                  
                  • 프레임(Frame) : 전체 구조의 최상위 단위로, 1초(1s)의 주기를 가진다.
                  • 서브프레임(Sub-frame) : 1개의 프레임은 10개의 서브프레임으로 구성되며, 각 서브프레임은 100ms의 길이를 가진다. 스케줄링 요청
                     및 자원 할당의 기본 주기로 동작한다.
                  
                  • 슬롯(Slot) : 1개의 서브프레임은 2개의 슬롯으로 구성되며, 50ms의 길이를 가진다.
                  • 자원 블록(Resource Block, RB) : 1개의 슬롯은 5개의 RB로 구성되며, 10ms의 길이를 가진다. 이는 자원 할당의 최소 시간
                     단위이다.
                  
                  이러한 계층적 구조에서 하나의 슬롯은 1,000개의 심볼 전송이 가능하도록 설계되었다. 이때 하나의 자원블록을 통해 실제 데이터가 전송되는 유효 시간은
                     9.9ms이며, 나머지 0.1ms는 심볼 간 간섭(Inter-Symbol Interference, ISI)으로 인한 성능 저하를 완화하기 위한 보호
                     구간(Guard Interval)으로 사용된다. 
                  
                  본 시스템의 가장 큰 특징은 시간과 주파수 영역을 모두 활용하는 2차원적 자원 블록 할당에 있다. 물리계층에서 정의한 다중 반송파 운용과 연계하여,
                     자원 블록은 시간 축뿐만 아니라 주파수 축(반송파 수, Nsc)으로도 확장된다. 즉, 할당되는 자원은 ‘특정 시간 슬롯’과 ‘특정 주파수 채널’의
                     조합으로 정의된다. 이는 그림 1에서 보는 바와 같이, 트래픽 요구량에 따라 동적으로 자원 블록의 수를 조절하여 저속의 주기적인 검침 데이터부터 중고속의 펌웨어 업데이트 데이터까지
                     유연하게 처리할 수 있는 확장성을 제공한다.
                  
                  
                        
                        
그림 1. Resource Block 구성도
                     
                     
                        
Fig. 1. Resource Block Configuration Diagram
                      
                
               
                     3.2 동적 스케줄링 프로토콜
                  앞서 설계된 프레임 구조를 토대로 1개의 프레임 주기마다 Master는 Sync(Synchronization Signal, 동기 신호) 정보와 BCH(Broadcast
                     Channel, 방송 채널) 정보를 전송하며 이를 토대로 Slave 단말은 Frame 동기화를 수행한다. Slave 단말은 데이터 전송을 위해 자원이
                     필요한 경우, SR(Scheduling Request) 메시지 전송을 통해 자원할당 요청을 수행하며, 이는 sub-frame 주기로 요청할 수 있다.
                     해당 과정은 자원 요청, 할당, 전송 및 ACK 과정으로 구성되어 있다.
                  
                  설계된 프레임 구조 위에서 Master와 Slave 단말 간의 데이터 교환은 다음과 같은 동적 스케줄링 프로토콜에 따라 수행된다. 이 과정은 신뢰성
                     있는 데이터 전송을 보장하기 위해 요청(Request), 할당(Grant), 전송(Transmission), 확인(Acknowledgement)의
                     4단계 절차로 구성된다.
                  
                  • 시스템 동기 및 정보 방송 (Synchronization & Broadcast)
                  Master는 매 프레임(1s)의 시작점에서 모든 Slave 단말이 네트워크 동기를 맞출 수 있도록 Sync 정보를 전송한다. 동시에 BCH 정보를
                     통해 프레임 구조, 시스템 식별자, 가용 자원 정보 등과 같은 필수 시스템 정보를 주기적으로 방송한다. Slave 단말은 이 정보를 수신하여 네트워크에
                     정상적으로 접속(Attach)할 수 있다.
                  
                  • 자원 할당 요청 (Scheduling Request, SR)
                  데이터를 전송할 필요가 있는 Slave 단말은 Master에게 자원 할당을 요청하기 위해 상향링크의 특정 자원을 통해 스케줄링 요청(SR) 메시지를
                     전송한다. 이 요청은 서브프레임(100ms) 주기로 수행될 수 있어 신속한 응답이 가능하다.
                  
                  • 자원 할당 및 데이터 전송 (Resource Grant & Data Transmission)
                  Master의 스케줄러는 접수된 SR들을 기반으로 각 Slave의 우선순위와 요청 자원량을 고려하여 최적의 시간-주파수 자원 블록을 할당한다. 할당
                     결과는 하향링크 제어 채널을 통해 해당 Slave에게 전달되며, Slave는 지정된 자원을 사용하여 데이터를 전송한다.
                  
                  • 수신 확인 응답 (ACK/NACK)
                  Master는 Slave로부터 데이터를 성공적으로 수신하면 긍정 확인 응답(ACK)을, 오류가 발생하면 부정 확인 응답(NACK)을 전송한다. NACK을
                     수신한 Slave는 HARQ(Hybrid Automatic Repeat reQuest) 메커니즘에 따라 해당 데이터를 재전송하여 통신의 신뢰성을 보장한다.
                  
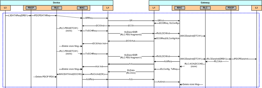
                  이러한 일련의 스케줄링 절차는 그림 2의 시퀀스 다이어그램에 상세히 표현되어 있으며, 중앙 제어형 TDMA 방식의 장점을 극대화하여 안정적이고 효율적인 AMI 데이터 통신을 가능하게 한다.
                  
                  
                        
                        
그림 2. Master – Slave 연계 흐름도
                     
                     
                        
Fig. 2. Master – Slave Connection flow diagram
                      
                
             
            
                  4. 성능 평가	
               앞서 2장과 3장에서 설계한 FMT 기반 중고속 무선통신 시스템이 실제 AMI 통신망의 요구사항을 충족시킬 수 있는지 검증하기 위해, 실험실 환경에서의
                  스펙트럼 분석과 실제 운용 환경을 모사한 현장 실증 평가를 진행하였다.
               
               
                     4.1 실험실 환경 성능 검증 : 스펙트럼 적합성 측정
                  
                        4.1.1 시험 목적 및 방법
                     본 시험의 목적은 제안된 FMT 시스템이 다중 채널을 운용하는 환경에서 국내 전파법의 엄격한 불요발사 기준을 만족하는지 정량적으로 검증하는 데 있다.
                        이를 위해 스펙트럼 분석기를 사용하여 6개의 연속된 25kHz 채널을 동시에 송신할 때의 출력 스펙트럼을 측정하였다.
                     
                   
                  
                        4.1.2 시험 결과 및 분석
                     측정 결과는 그림 3과 같다. 그림에서 볼 수 있듯이, 6개의 각 채널은 할당된 25㎑ 대역폭 내에서 스펙트럼이 정밀하게 형성되었으며, 채널 간 보호 대역(Guard
                        Band)에서 스펙트럼 레벨이 급격히 감쇠하여 인접 채널에 미치는 간섭이 미미함을 확인하였다. 이는 OFDM 방식에서 발생하는 고질적인 대역 외 발사
                        문제없이, 제안하는 필터 기반의 FMT 방식이 스펙트럼을 효과적으로 제어함을 의미한다. 결과적으로, 본 시스템은 엄격한 규제 환경에서도 다중 채널을
                        통한 중고속 데이터 서비스를 안정적으로 제공할 수 있음을 실험적으로 입증하였다.
                     
                     FMT 방식 적용 후 6개 채널 송신 스펙트럼을 측정한 결과, 그림 3에서 보는 바와 같이 각 채널의 대역폭은 25㎑ 내에서 독립적인 스펙트럼을 유지하며, 채널 간 간섭 없이 전파법의 불요발사 기준을 만족하였다. 이는
                        OFDM 방식과 다르게 필터 기반의 스펙트럼 제어가 효과적임을 의미하며, 대역 효율적이면서도 규정을 준수하는 무선 서비스를 가능하게 한다.
                     
                     
                           
                           
그림 3. 스펙트럼 파형(좌 : OFDM, 우 : FMT)
                        
                        
                           
Fig. 3. Spectrum Waveform(Left: OFDM, Right: FMT)
                        
                      
                   
                
               
                     4.2 실증 환경 성능평가 : AMI 서비스 적용성 검증
                  
                        4.2.1 시험 목적 및 환경 구성
                     실험실 환경의 검증을 넘어, 실제 AMI 운용 환경에서 발생할 수 있는 다중 경로 페이딩, 건물로 인한 전파 음영 등 다양한 외부 요인을 극복하고
                        안정적인 서비스가 가능한지를 검증하기 위해 현장 실증 평가를 수행하였다. 
                     
                     실증지역은 서울시의 수용가가 밀집되어 있는 지역으로 선정하였으며, 고층 건물과 다수의 주택 등이 복잡하게 분포된 도심 밀집 지역이다. 해당 지역은
                        전파 감쇠 요인이 다양하게 존재하여 무선통신 시스템의 성능을 엄격하게 검증하기에 적합한 환경이다. 실증 기간은 30일로, 주중/주말 전파환경 변화를
                        모두 포함하도록 설정하였다.
                     
                     네트워크 구성은 전력량계와 DCU가 기설, 운영되고 있는 지역을 대상으로 제안 기술의 핵심 적용 시나리오인 NAN과 백홀망의 연계를 고려하여 구성하였다.
                        인근 광통신망 연동 지점에 Master 모뎀을 설치하고, 실제 전력량계를 집선하는 5개의 DCU에 Slave 모뎀을 탑재하여 스타(Star) 형태의
                        자가 통신망을 구축하였다. 이 망은 총 208대의 전력량계를 수용하는 규모이며, 그림 4와 같다.
                     
                     
                           
                           
그림 4. AMI 통신망 구성도
                        
                        
                           
Fig. 4. AMI Communication Network Architecture
                         
                   
                  
                        4.2.2 평가 방법 및 지표
                     평가의 핵심 목표는 제안 시스템을 통해 AMI의 핵심 서비스인 ‘15분 주기 원격 검침’이 안정적으로 수행되는지를 평가하는 것이다. 이를 위해 총
                        30일 동안 208대의 전력량계로부터 15분마다 검침 데이터를 수집하고, 데이터 누락 없이 성공적으로 수신되었는지를 기준으로 통신 성공률을 측정하였다.
                     
                   
                  
                        4.2.3 시험 결과 및 분석
                     표 4는 Master와 각 DCU 간의 통신 거리 및 평균 수신 신호 대 잡음비(SNR) 측정 결과이다. 가장 원거리에 위치한 900m 지점의 DCU에서도
                        평균 17dB의 안정적인 SNR이 확보되었으며, 이는 MCS(Modulation and Coding Scheme) 레벨 환산 시 약 360kbps의
                        데이터 전송 속도 제공이 가능한 환경을 구축할 수 있다.
                     
                     30일간의 검침 데이터 통신 성공률을 분석한 결과, 표 5에서 표기한 바와 같이 전체 평균 99.9%라는 매우 높은 수치를 기록하였다. 특히 160대의 전력량계에서는 100%의 성공률을 달성하였다. 다만,
                        통신 거리가 600m를 초과하는 일부 DCU에 연결된 전력량계에서는 평균 성공률이 98.36%로 소폭 저하되는 현상이 관찰되었다. 이는 원거리 통신에
                        따른 신호 감쇠 및 채널 환경 변화에 기인한 것으로 분석되며, 향후 AMC(Adaptive Modulation and Coding, 적응형 변조 및
                        코딩) 최적화, 재전송 알고리즘 강화 등을 통해 AMI 통신망 요구사항인 99% 이상의 성공률을 전 구간에서 안정적으로 확보할 수 있을 것으로 판단된다.
                     
                     
                           
                           
표 4 거리별 통신품질 측정결과
                        
                        
                           
Table 4 Measurement Results of Comm. Quality by Distance
                        
                        
                              
                                 
                                    | 구분 | 하향링크(RT→DCU) | 상향링크(DCU→RT) | 
                              
                                    | 수신 전력 (dBm) | 잡음 전력 (dBm) | SNR (dB) | 수신 전력 (dBm) | 잡음 전력 (dBm) | SNR (dB) | 
                              
                                    | 가공 50m (전력량계 61EA) | -55 | -116 | 61 | -55 | -116 | 61 | 
                              
                                    | 가공 300m (전력량계 25EA) | -94 | -116 | 22 | -92 | -115 | 23 | 
                              
                                    | 지중 500m (전력량계 7EA) | -84 | -115 | 31 | -83 | -112 | 29 | 
                              
                                    | 가공 600m (전력량계 96EA) | -93 | -113 | 20 | -93 | -115 | 22 | 
                              
                                    | 가공 900m (전력량계 19EA) | -93 | -110 | 17 | -93 | -115 | 22 | 
                           
                        
                      
                     
                           
                           
표 5 거리별 통신성공율 측정결과
                        
                        
                           
Table 5 Measurement Results of Comm. Success Rate by Distance
                        
                        
                              
                                 
                                    | 구분 | 100% | ∼99.90% | ∼99.00% | ∼98.36% | 평균 | 
                              
                                    | 가공 50m | 49호 | 8호 | 4호 | - | 99.97% | 
                              
                                    | 가공 300m | 23호 | 2호 | - | - | 99.99% | 
                              
                                    | 가공 600m | 80호 | 11호 | - | 5호 | 99.91% | 
                              
                                    | 가공 900m | 5호 | - | 9호 | 5호 | 99.39% | 
                              
                                    | 지중 500m | 3호 | 4호 | - | - | 99.97% | 
                              
                                    | 합 계 | 160 | 25 | 13 | 10 | 99.90% | 
                           
                        
                      
                     현장에서의 안정된 성능을 통해, 제안하는 자가망 기반 AMI 무선통신 시스템은 상용 LTE망 임차방식에 비해 다음과 같은 구조적 이점을 가질 수 있다.
                     • 초기 투자 및 운영비 : 자가망은 초기 구축비용은 필요하나, 이후 추가 단말 연결시 한계비용이 현저히 낮고, 별도의 외부 통신비용이 발생하지 않아
                        장기적으로 경제적 우위가 예상된다.
                     
                     • 확장성 : 대규모 가구 적용 시, 상용망은 통신비 규모가 비례적으로 확대되나, 자가망은 기 구축 인프라의 활용을 통해 확장 비용이 상대적으로 낮다.
                     • 비용 외 부가가치 : 통신망 독립성 확보로 인한 보안 리스크 비용 절감, 서비스 연속성 보장으로 인한 기회비용 최소화, 자가망 운영 노하우 축적을
                        통한 기술 자립도 향상 정성적 경제적 가치도 기대할 수 있다.
                     
                   
                
             
            
                  5. 결 론	
               본 논문에서는 탄소중립 시대의 핵심 인프라인 AMI 통신망 구축을 위해, 고신뢰성과 경제성을 겸비한 면허대역 기반 FMT 무선 시스템을 제안하였다.
                  기존 PLC나 저전력 무선 기술이 가지는 커버리지 및 성능 한계를 극복하고, 상용망 임차 방식의 보안 및 비용 문제를 해결하기 위한 자가망 솔루션으로서
                  제안 기술의 물리계층과 네트워크계층을 설계하였다.
               
               제안 기술은 FMT 방식을 통해 국내 전파법 규제를 준수하면서도 다중 채널을 활용하여 최대 684kbps의 전송 속도를 확보하였고, 중앙 제어형 TDMA
                  기반의 네트워크 프로토콜을 통해 한정된 무선 자원을 효율적으로 관리하도록 설계되었다.
               
               실험실 및 현장 실증 평가를 통해 제안 시스템의 실용성을 검증하였다. 스펙트럼 측정 결과, 엄격한 불요발사 기준을 만족하며 안정적인 다중 채널 운용이
                  가능함을 확인하였다. 또한, 복잡한 도심 환경에서 208대의 전력량계를 대상으로 30일간 진행된 실증 평가에서 평균 99.9%의 검침 성공률을 달성하였다.
                  더 나아가 상용망 의존도를 제로화함으로써 지속적인 통신료 부담을 해소할 수 있다. 이는 제안 기술이 실제 AMI 서비스 상용화에 충분히 적용 가능함을
                  입증하는 결과이다.
               
               본 연구는 면허대역 기반의 중고속 무선 기술이 AMI 통신망의 기술적 신뢰성을 입증함과 동시에, 상용망 대비 구조적 비용 절감 가능성 및 부가가치를
                  정성적으로 도출한 점에서 실용적 의의를 갖는다. 향후 연구 과제로는 ▲대규모 네트워크 환경에서의 확장성 및 안정성 추가 검증, ▲펌웨어 원격 업데이트,
                  실시간 제어 등 다양한 AMI 부가 서비스에 대한 성능 검증, ▲다양한 사업 모델별 경제성 시뮬레이션 분석 등을 통해 기술 및 사업의 완성도를 더욱
                  높여나갈 계획이다.
               
             
          
         
            
                  Acknowledgements
               
                  This research was conducted with the support of Korea Electric Power Corporation,
                  and we would like to express our gratitude to the relevant organizations.
                  
                  			
               
             
            
                  
                     References
                  
                     
                        
                        Chen, X., “Enhance low-carbon power system operation via carbon-aware demand response,”
                           arXiv:2404.05713, 2024. DOI:10.48550/arXiv.2404.05713

 
                     
                        
                        Soon-Min Hong, Jung-ho Eom and Jae-kyung Lee, “Trend Analysis of Intelligent Cyber
                           Attacks on Power Systems,” The Journal of convergence security, vol. 23, no. 3, pp.
                           21-28, 2023. DOI:10.33778/kcsa.2023.23.3.021

 
                     
                        
                        Ministry of Trade, Industry and Energy, Guidelines on Protection Measures for Smart
                           Grid Information, Ministry of Trade, Industry and Energy Notice no. 2018-226, 2018.

 
                     
                        
                        DOE, Communications Requirements of Smart Grid Technologies, U.S. Department of Energy,
                           pp. A-1, 2010.

 
                     
                        
                        Younghyun Kim, Myung-Hye Park and Chang-Soo Eun, “Study on Power Equipment Control
                           Using Low-Latency, High-Reliability Wireless Communication Technology,” The Transactions
                           of the Korean Institute of Electrical Engineers, vol. 73, no. 8, pp. 1390-1395, Aug.
                           2024. DOI:10.5370/KIEE.2024.73.8.1390

 
                   
                
             
            저자소개
            
            Younghyun Kim received his M.S. degree in Information and Communication Engineering
               from GIST, Gwangju, Korea, in 2004. He is currently a Principal Researcher at KEPCO
               Research Institute. His research interests include wireless communication systems,
               IoT, and protocols.
            
            
            Myung-Hye Park received her M.S. degree in Electrical Engineering from Kyungpook National
               University, Daegu, Korea, in 1995. She is currently a Chief Researcher at KEPCO Research
               Institute. Her research interests include communication systems, IoT, and visual intelligence
               technology.
            
            
            Chang-Soo Eun received his M.S. degree in Electrical Engineering from Seoul National
               University, Seoul, Korea, in 1987. He earned his Ph.D. in Electrical and Computer
               Engineering from the University of Texas at Austin in 1995. From 1987 to 1995, he
               worked as a Senior Researcher at the Daewoo Electric Corporation Research Institute.
               In 1997, he joined Chungnam National University as a Professor in the Department of
               Radio and Information Communications Engineering.